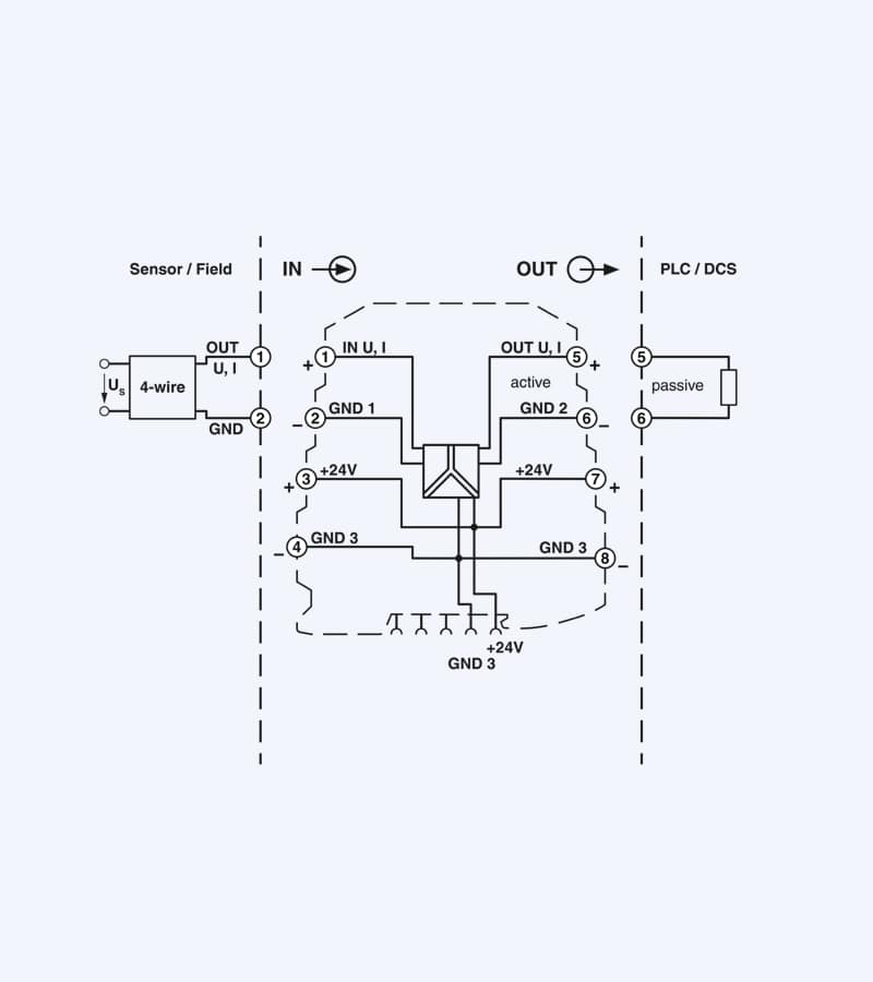
تقویت کننده ایزوله سه طرفه برای جداسازی الکتریکی سیگنال های آنالوگ، ورودی/خروجی . I/O را می توان از طریق سوئیچ های DIP، با اتصال پیچی، پیکربندی استاندارد , پیکربندی کرد
تقویت کننده و ایزولاتور برق, مبدل فونیکس
تقویت کننده ایزوله سه طرفه برای جداسازی الکتریکی سیگنال های آنالوگ، ورودی/خروجی . I/O را می توان از طریق سوئیچ های DIP، با اتصال پیچی، پیکربندی استاندارد , پیکربندی کرد



